恒溫恒濕試驗箱的用水循環系統,解決了在使用恒溫恒濕試驗箱時,收集的水直接從排放口排出,不能重復利用,造成水資源浪費的問題。對于水循環強烈推薦使用后的水直接作為廢水排出,從而保證試驗結果不受影響,另外也可以保障設備的正常運行。

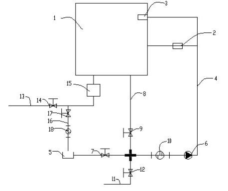
恒溫恒濕試驗箱水循環原理如下:
1.恒溫恒濕試驗箱的用水循環系統,恒溫恒濕試驗箱包括箱體,箱體的一側設置有將箱體內部加濕用的加濕桶,箱體與加濕桶相同的一側內部設置有棉布水槽,棉布水槽設置在加濕桶的上方,棉布水槽與加濕桶之間設置有第一水管,第一水管的一端連接有水桶,第一水管上設置有第一止水閥,第一水管上設置有將水抽至加濕桶和棉布水槽內的抽水泵,箱體的底端設置有第二水管,第二水管與第一止水閥和抽水泵之間的第一水管連通,第二水管上設置有第二止水閥。
2.第一水管上設置有第一過濾器,第一過濾器設置在第二水管與抽水泵之間。
3.第一水管與第二水管連通的位置處設置有第三水管,第三水管與第一水管、第二水管連通,第三水管的一端與自動進水口連接,第三水管上設置有第三止水閥,箱體的底端設置有第四水管,第四水管上設置有積水盤,第四水管一端為排水口,第四水管上設置有第四止水閥。
4.第四水管與水桶之間設置有第五水管,第五水管上設置有第五止水閥,第五止水閥與水桶之間設置有第二過濾器。
水循環原理圖如下:

恒溫恒濕試驗箱如果選擇重復利用則可以延長兩次加水的時間,或者節約純凈水的使用量,相對來講成本較低,但是因為水在試驗箱中會受到污染,如果重復利用,長時間會導致水箱受到污染而使得水無法滿足試驗要求。例如水中的有機物增加而污染試驗樣品,這可能導致試驗結果的失效。
所以,恒溫恒濕試驗箱所用的水,在使用一段時間之后,需要進行更換,確保水路暢通。








