多因素海洋氣候模擬加速試驗箱采用綜合模擬和界面模擬措施,以同時提高加速性和相關性為主要目標,設計綜合模擬和強化光照、溫度、濕度、氯離子沉降(模擬海洋性氣候)及風速的多因素綜合熱帶海洋氣候環境模擬加速試驗設備。
技術參數:
總體設計:
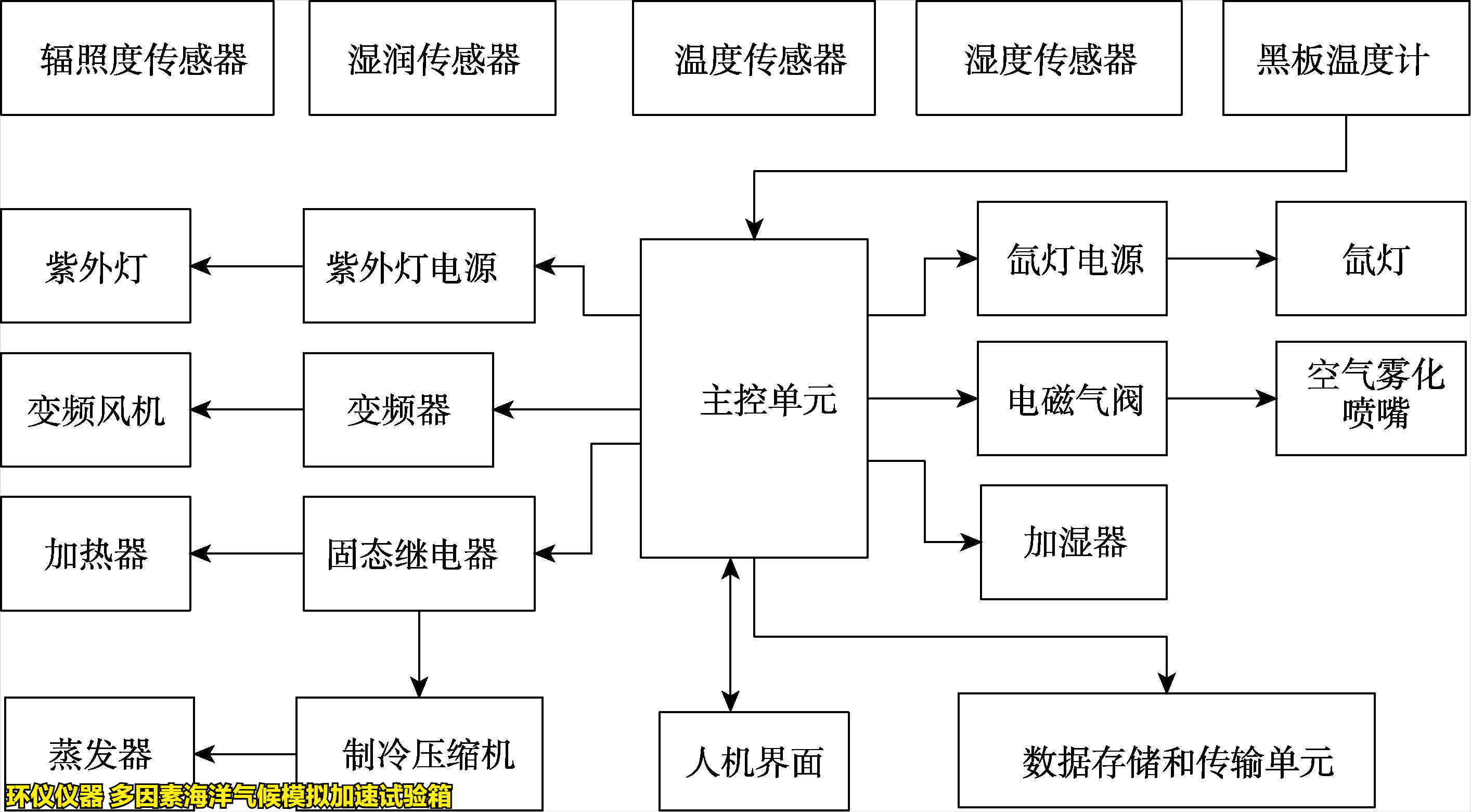
試驗箱包括輻照系統、噴霧系統、通風控制系統、空氣溫度調節系統、總控和通信系統及人機界面,邏輯框圖見下圖。
為了實現上述環境的模擬或強化,擬采用人工光源施加光照。采用智能噴霧氯化鈉溶液模擬和強化氯離子沉降和干濕循環。利用人工光源、加熱器和冷凝器控制溫度和濕度。采用 PLC 為主控單元,用環境譜控制整個綜合模擬和強化過程。總體結構見下圖。
產品特點:
1.采用自主研制的以表面濕潤傳感器為核心的智能噴霧系統, 正確檢測樣品表面干濕程度,并控制干濕循環。
2.通過事先把腐蝕介質溶解到噴霧液體中,從而簡化試驗裝置的結構。
3.通過調節溶液成分,既可綜合模擬海洋氣候,也能模擬工業氣候或酸性海洋氣候等。
4.實現氙燈光老化、紫外燈光老化、濕熱試驗等現有標準試驗,得到一箱多用的效果。
如有多因素海洋氣候模擬加速試驗箱的選型疑問,可以咨詢環儀儀器相關技術人員。













